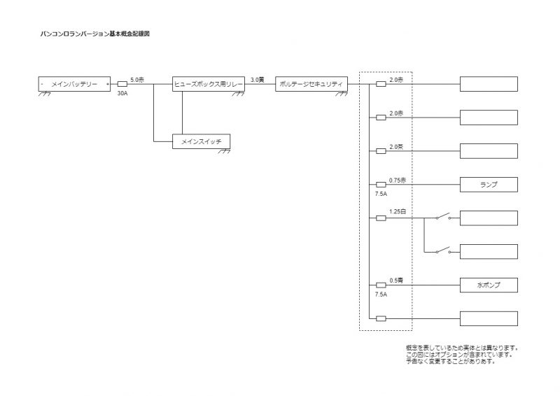
基本概念配線図B011003 投稿日: 2018年10月2日 2019年9月10日 投稿者: admin カテゴリー: 配線図, 電装バンコンロランバージョン配線図概念を表しているため実体とは異なります。この図にはオプションが含まれています。予告なく変更することがあります。 【標準搭載車種】【オプション搭載車種】【 Q & A 】【 注意・特記事項 】【 適用期間 】~投稿ナビゲーション前 過去の投稿: FFヒーター Air Top Evo 40次 次の投稿: カセットトイレ 回転便座 C200 admin 275RSS